drf30q
Member-
Posts
4 -
Joined
-
Last visited
drf30q's Achievements
0
Reputation
-
I was just trying to correct a slight fuel imbalance between various tanks and in the process, I noticed some possibly missing or incorrect lines on the 'Fuel' ECAM page: In the image below there probably should be an amber line from the 'Inner Left' tank up to the valve (I marked in the image below with a magenta line). Rather than turn amber this line has disappeared in this configuration. Also, the line from the centre 'X-Feed' Valve to the 'Eng 1' Valve is showing as amber (circled). This probably should be green rather than amber as fuel is still flowing in this configuration through the X-Feed to Engine 1. In the image below, there perhaps should be an amber line leading up from the 'Inner Right' tank to the valve. The line disappears in this configuration. Again, I have indicated this with a magenta line.
-
If the departure and destination are entered manually in the 'From/To' on the INIT page: For example: YMML/YSSY The LAT/LONG on the INIT page are initialised correctly for the Departure airport, in this case YMML. Now if you have a Simbrief flightplan for the same airports: YMML/YSSY and then import via 'MENU', 'ACARS' and then 'REQUEST SIMBRIEF' the INIT page is then initialised with the Destination LAT/LONG coordinates (YSSY).
-
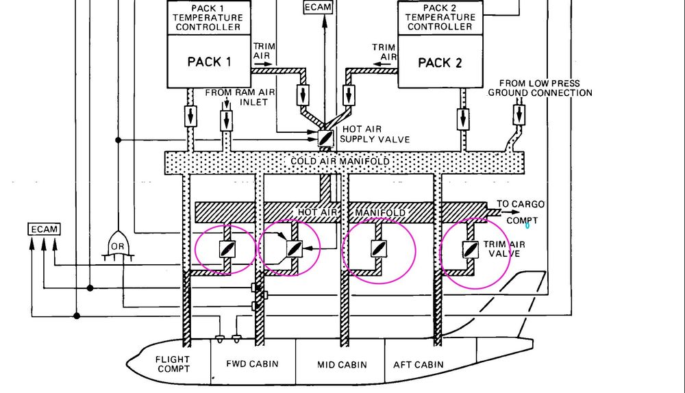
This morning I re-read what I wrote regarding 'Issue 1' yesterday and realised I probably should have clarified something. I mentioned the inconsistent behaviour of the 'Bulk Cargo' and 'Forward Cargo' compartment duct temperature with the 'Hot Air' valve closed and made the observation that the duct temperature should not ever be greater than either the relevant cabin temperature or the air available from either the 'Hot' or 'Cold' manifolds. That observation is correct as a general statement relating to ALL the supply ducts. What I should perhaps have emphasised, is that 'Bulk Cargo' and 'Fwd Cargo' ducts are slightly different to the main cabin zones. The main cabin zones ('CKPT', 'FWD CABIN', 'MID CABIN' and 'AFT CABIN') utilise a combination of air sourced from the 'Cold Air Manifold' (temperature determined by Packs) plus possibly some hot air from the 'Hot Air Manifold', (provided the 'Hot Air' valve is open), the required proportion of each being determined by the respective zone 'Trim Air Valve'. Unlike the main cabin zones, the 'Bulk Cargo' and 'Fwd Cargo' do NOT source air directly from the 'Cold Air Manifold'. The 'Bulk Cargo' has its main source of air as the exhaust primarily from the 'MID CABIN', then supplemented by air from the 'Hot Air Manifold' if required (and if 'Hot Air' valve is open!). The 'Fwd Cargo' has its main source of air as the exhaust primarily from the 'FWD CABIN' (and Avionics Compartment), again supplemented by air from the 'Hot Air Manifold' if required (and open). In the case of the cargo supply ducts, the duct temperatures should NOT be directly linked to the 'Cold Air Manifold' output from the Packs (as there is no direct connection) but rather the actual temperature currently existing (and exhausting) from the associated cabin zone above. Specifically: 'Bulk Cargo' supply duct temperature should never be higher than the current 'MID CABIN' temperature or that currently available in the 'Hot Air Manifold'. 'Fwd Cargo' supply duct temperature should never be higher than the current actual 'FWD CABIN' temperature (or Avionics Compartment exhaust temperature) or that currently available in the ''Hot Air Manifold'. (Note: Regardless of the actual temperature in the 'FWD CABIN', considerable heat may be continuously generated in the Avionics Compartment. If the 'FWD CABIN' is very cold, the Avionics Compartment exhaust may determine the supply duct temperature.)
-
Hi! Thank you! Really love the A310! Couple of issues to report: Issue 1, 'Hot Air Manifold' supply to Bulk Cargo/Forward Cargo Compartments: In the example below, all zones are initially setup normally, but the temperatures for each zone are set to full 'Cold': A The ECAM 'Air Cond' page shows the Cabin/Cargo Duct Temperature Indication. For the 'CKPT', 'FWD CABIN', 'MID CABIN' and 'AFT CABIN' the current simulator behaviour is as expected. For testing purposes, the 'HOT AIR SUPPLY Pushbutton Switch' is now selected to 'OFF'. This correctly results in the closure of the 'Hot Air Manifold' supply valve. The temperatures achieved in the associated supply ducts for the zones listed above are then also pretty much as expected. With the supply of air from the 'Hot Air Manifold' closed, the temperature in the supply ducts to the various zones should now be completely dependent on the air supplied from the Packs via the 'Cold Air Manifold', with NO hot air available via the 'Hot Air Manifold'. Currently the displayed duct temperatures for the zones listed above are consistent with the supplied temperature from the Packs into the 'Cold Air Manifold'. No problem so far.... Note in images below, the duct temperatures are consistent with that being supplied by the Packs into the 'Cold Air Manifold': Bleed page: However, the current sim behaviour of the 'Bulk Cargo Compartment' and 'Forward Cargo Compartment' heating are NOT consistent with the current behaviour of the other zones listed above. Although these cargo zones are normally also fed with air from the cabin above, as well as a mix of hot/cold air from the manifolds, the supply duct temperature should not ever be greater than either the relevant cabin temperature or the air available from either the 'Hot' or 'Cold' manifolds. In this case, moving say the 'Bulk Cargo Compartment' temperature selector from 'Auto' to full 'Hot' results in high temperatures in the 'Hot Air Manifold' despite the 'HOT AIR SUPPLY' switch being closed and a LOWER available temperature from the 'Cold Air Manifold' coming from the Packs. In this case, the duct temperature feeding the cargo compartment should also be limited to what is currently available from the 'Cold Air Manifold' (supplied from the Packs). See below, temperature selection has just been increased for 'Bulk Cargo' zone to full hot, and relevant supply duct temperature has increased to 59dg C, despite 'Hot Air Manifold' being 'CLOSED', and the Pack supplied 'Cold Air Manifold' currently having a much lower temperature: This issue currently exists with both the 'Bulk Cargo Compartment' and the 'Fwd Cargo Compartment'. The ECAM pages essentially indicating the position of the 'Trim Air Valves': The dashed lines in the ECAM schematic indicating that the connection for the 'Hot Air Manifold' extends beyond the four 'CKPT', 'FWD', 'MID' and 'AFT' to the cargo sections 'BULK' and 'FWD'....: The resulting behaviour should be similar for the cargo sections as well. Issue 2, Inconsistent display of temperature for 'Fwd Cabin' between ECAM 'Cruise' page and ECAM 'Cond' page: According to FCOM 1.02.20 'Zone Ambient Temperature Indication' should be the same for both 'Air Cond' and 'Cruise' page. Zone 'Fwd Cabin' most of the time shows significant difference between 'Cruise' ECAM page and 'Air Cond' ECAM page. Other zones (CKPT, MID, AFT etc) show expected temperatures, consistent on both pages. See images below for differences in just the 'FWD' zone:
